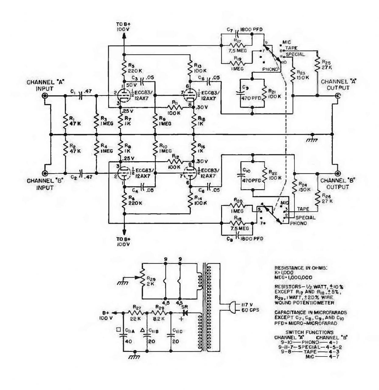
M55 Shure Строка навигации Главная Форумы Радиотехника ХХ века Каталог Ламповые усилители 2 апреля 2014 Постоянный адрес статьи: https://radionic2.pro/node/3522 Схема промышленного оконечного усилителя M55 Shure в формате djvu (28 кбт) m65_shure.djvu Войдите или зарегистрируйтесь, чтобы оставлять комментарии Комментарии
Комментарии