В.А. Мельник, г. Донецк, Д.Ф. Кондаков, г. Москва
В предыдущем номере журнала в первой статье новой рубрики "Музей радио" мы познакомили читателей с историей первых отечественных супергетеродинных бытовых радиоприемников серии СВД. В данной публикации рассмотрены схемотехнические особенности этих радиоприемников.
Первым аппаратом в серии радиоприемников СВД стал восьмиламповый супергетеродинный приемник СВД-1. Этот приемник, собранный на американских стеклянных лампах фирмы RCA, производился крайне непродолжительное время. С 1937 г. Александровский радиозавод стал выпускать модернизированный приемник СВД-М, чему способствовало освоение заводом "Светлана" производства более качественных и стабильных по сравнению со стеклянными металлических ламп.


Рис. 1. СВД-М и СВД-9
Приемник "СВД-М" (рис.1) собран на высоком шасси, закрытом снизу поддоном. На шасси сверху размещены лампы, блок настройки, силовой трансформатор и электролитические конденсаторы; остальные элементы находятся внутри шасси.
Корпус радиоприемника представляет собой фанерованный шпоном прямоугольный деревянный ящик. На его лицевой стороне расположены четыре ручки управления: переключатель диапазонов, регулятор громкости, двойная ручка настройки с редуктором, регулятор тембра с сетевым выключателем. Шкала приемника круглая, над шкалой находится экран электронно-лучевого индикатора настройки. На задней стороне шасси приемника расположены клеммы для подключения адаптера, антенны и "земли". Переключение сетевого напряжения (110-127-220 В) осуществляется перестановкой перемычек на специальной колодке, закрытой стальным сдвигающимся кожухом. Там же установлен и плавкий предохранитель.
Силовой трансформатор заключен в металлический экран. Контурные катушки УВЧ и гетеродина смонтированы в виде отдельного экранированного блока, представляющего собой самостоятельную конструкцию, прикрепленную к шасси четырьмя болтами. Применен оригинальный конденсатор настройки - он четырехсекционный, установлен на амортизирующих прокладках и прикрыт картонным кожухом. Трансформаторы промежуточной частоты находятся под шасси и настраиваются латунными винтами, выведенными на заднюю панель шасси. Переключатель диапазонов галетный, трехплатный. Выходной трансформатор также заключен в кожух и размещен на "корзине" громкоговорителя с подмагничиванием, расположенного в верхней части ящика. Габаритные размеры приемника 560ґ360ґ290 мм, масса 16 кг.
Приемник имеет четыре диапазона принимаемых частот: А (750...2000 м), Б (200...556 м), Г (85,7...33,3 м) и Д (36,6...16,7 м). Чувствительность приемника в диапазоне А составляет 20 мкВ, в диапазонах Б, Г и Д – 10, 20 и 30 мкВ соответственно. Выходная мощность приемника 3 Вт.
Усилитель высокой частоты имеет две ступени на лампах 6К7. Первая ступень работает только на одном диапазоне – самых коротких волн.
Гетеродин – первый детектор выполнен на гексоде (пентагриде) 6А8. На всех диапазонах, кроме первого коротковолнового, частота гетеродина выше частоты сигнала; на первом диапазоне частота гетеродина ниже частоты сигнала. В анодную цепь гексода включен фильтр промежуточной частоты, второй контур которого является сеточным контуром ступени промежуточной частоты.
Усилитель промежуточной частоты 445 кГц также построен на пентоде 6К7. В качестве детектора применен двойной диод 6Х6. Первый диод этой лампы используется для детектирования (выделения звуковой частоты). Его нагрузкой служат два сопротивления, одно из которых является регулятором громкости. От этого же диода работает индикатор настройки - лампа 6Е5. Второй диод 6Х6 используется в схеме АРУ.
Напряжение звуковой частоты с регулятора громкости подается на сетку лампы 6Ф5, а с ее анодной нагрузки через разделительный конденсатор поступает на предоконечную лампу 6Ф6, включенную триодом. В цепи сетки 6Ф6 находится регулятор тембра. В анод лампы 6Ф6 включен трансформатор, вторичная обмотка которого состоит из двух частей для возбуждения каждого плеча выходной двухтактной ступени.
В оконечном усилителе используется двойной триод 6А6, в анодную цепь которого включен выходной двухтактный трансформатор, нагруженный на динамический громкоговоритель. Приемник питается от выпрямителя на кенотроне 5Ц4.
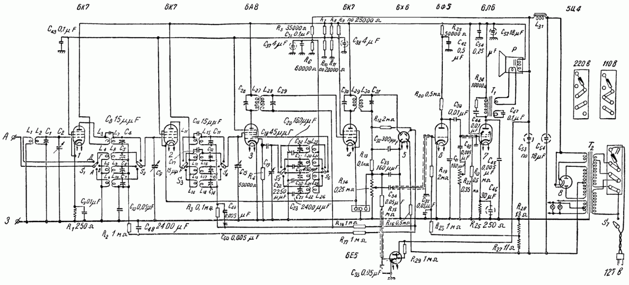
В конце 1937 г. Александровский радиозавод выпустил всеволновой девятиламповый супергетеродинный приемник СВД-9. Дальнейшая модернизация аппарата была вызвана появлением выходного пентода 6Л6, параметры которого позволили заменить две ступени усиления (6Ф6 и 6А6) одной и получить при меньшем количестве ламп ту же мощность при меньших искажениях. Принципиальная схема приемника СВД-9 показана на рис.2.

Рис. 2. Схема радиоприемника СВД-9
Приемник СВД-9 не имеет принципиальных конструктивных отличий от приемника СВД-М. Выходная мощность приемника снижена до 2 Вт, остальные показатели соответствуют приемнику СВД-М. До первого детектора схемы приемников СВД-9 и СВД-М практически идентичны, изменениям подверглись лишь схемы усилителя звуковой частоты и АРУ.
Источник: Мельник В., Кондаков Д. Схемотехника радиоприемников серии "СВД" . - "Радіоаматор". - 2005 - №5. - С.15.
Комментарии