А. Манаков, detector@surguttel.ru

Усилитель (см. фото) выполнен по традиционной схеме с автосмещением на лампах: выходные - AL5, драйверы - 6Г7, кенотрон - AZ1.

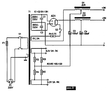
Схема любого из двух каналов стереоусилителя показана на рис.1. С регулятора громкости сигнал поступает на сетку лампы 6Г7, усиливается и с анода этой лампы через разделительный конденсатор C4 подается на управляющую сетку лампы AL5, усиливается этой лампой и через выходной трансформатор выдается в нагрузку. В цепи экранной сетки выходной лампы установлен переключатель S1. С его помощью лампа может работать в двух режимах: триодном и ультралинейном. Выходная мощность усилителя: 3 Вт в триодном режиме и 5 Вт в ультралинейном при коэффициенте нелинейных искажений до 2%. Блок питания - стандартный "ретро", построен на кенотроне AZ1 по двухполупериодной схеме со средней точкой (рис.2).

Детали. Резисторы R2-R8 типа ВС-0,5, R9, R10 - проволочные в керамике, размерами 101022 мм, конденсаторы С1, С5 - К78, С2, С6, С7 - "ELNA" на напряжение 350 В, С3, С8 - "Rubicon", С4 - КБГ-М2. В блоке питания применены: резисторы R1-R4 типа МЛТ, R5 - проволочный в керамике, размерами 101022 мм, конденсаторы С1, С2 - КСО, С3, С4 - "ELNA". Дроссели стандартные Д21 подключены к выпрямителю выводом 6, выводы 2, 3 соединены вместе (к ним подключены конденсаторы С3, С4), вывод 1 - выход.
Выходные трансформаторы выполнены на старом железе Ш2535 размерами 63100,5 мм, которое сейчас не выпускается, поэтому данные на них не приводятся. Из современного можно выбрать железо от трансформаторов ОСМ 0,063 или ОСМ-0,1. Первичная обмотка содержит 2800 витков провода 0,22…0,25 мм в четырех секциях, вторичная для нагрузки 8 Ом имеет 3 секции по 138 витков провода 0,5 мм, соединенных параллельно, и для нагрузки в 16 Ом - три секции по 69 витков, соединенных параллельно и последовательно с обмоткой для нагрузки 8 Ом. Немагнитная прокладка в зазоре выходного трансформатора - 0,12 мм. Сначала наматывают 69 витков вторичной обмотки, затем 700 витков первичной, после этого снова 69 витков и поверх еще 69 витков вторичной обмотки для нагрузки 12 Ом, потом следуют 750 витков первичной обмотки, 138 витков вторичной и так до конца.
При повторении этого усилителя кенотрон в блоке питания можно заменить лампами 5Ц3С-5Ц4С, а выходные лампы AL5 - пентодами 6П13С или КТ77, подобрав резистор R8 по току катода 65 мА. При этом проволочные резисторы в цепях накалов кенотрона и выходных ламп убирают и накальное напряжение подают непосредственно на их накальные выводы.
Благодарю Евгения Разумова за выполнение схем. Удачи Вам и хорошего звучания!
Источник: Манаков А. Усилитель в стиле "Ретро". - "Радioаматор", 2005. - №5. - С.2.
Комментарии