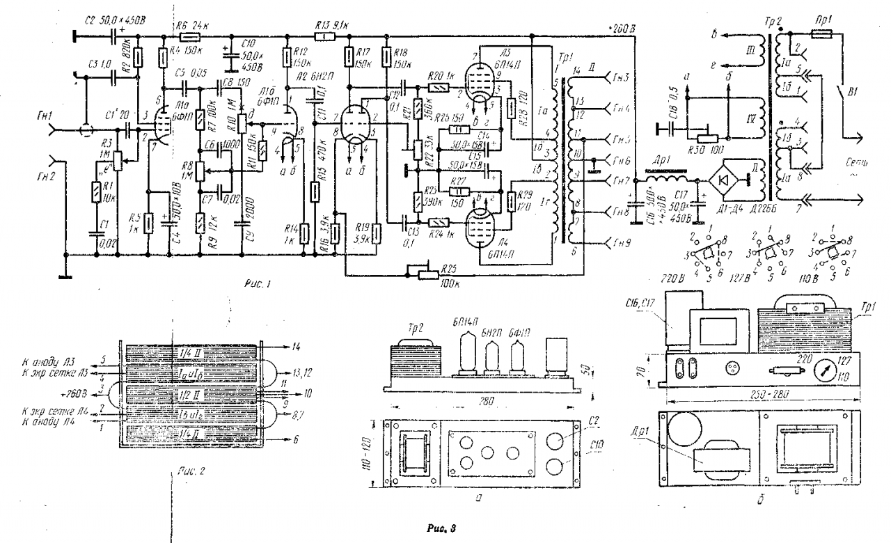
Усилитель (рис 1) имеет чувствительность 200 мВ и обеспечивает усиление электрических сигналов в полосе частот 20 - 25 000 Гц. Выходная мощность при коэффициенте искажений 1,5% около 10 Вт. Усилитель может быть использован для проигрывания грампластинок, усиления сигналов, поступающих от адаптеризованных инструментов, магнитофона и других устройств, а также как низкочастотная часть лампового радиоприемника. Питается усилитель от сети переменного тока напряжением 110, 127 или 220 В.
Напряжение с гнезд Гн1, Гн2 поступает на компенсированный регулятор громкости R3. Его корректирующая цепочка R1, C1, С1' предназначена для изменения частотной характеристики усилителя одновременно с изменением уровня громкости. Чтобы понять, для чего нужно такое усложнение схемы, вспомним одну особенность органа слуха человека: при изменении уровня громкости ухо становится менее чувствительным к звуковым колебаниям в области высоких, а главным образом низких частот. Это приводит к тому, что с пониженным уровнем громкости передача (особенно музыкальная) воспринимается как имеющая частотные искажения. Даже простейший компенсированный регулятор громкости частично устраняет этот недостаток. При вращении ручки переменного резистора R3 в сторону уменьшения громкости усиление на низких и высоких частотах снижается меньше, чем на средних частотах звукового спектра.
Точка подключения конденсатора С1 и резистора R1 к потенциометру R3 выбрана так, чтобы сопротивление нижней части потенциометра было в несколько раз меньше сопротивления его верхней части. При понижении громкости результирующее сопротивление (между точкой "е" потенциометра и общим проводом) вследствие влияния реактивного сопротивления цепочки R1, C1 понижается для средних и высоких частот и повышается для низких. Таким образом, цепочка R1, С1 создает частотную коррекцию, обеспечивая подъем низких частот при малой громкости. Подъем же самых высоких частот звукового спектра при малой громкости осуществляется конденсатором С1'.
Первый каскад усиления собран на пентодной части лампы Л1 (Л1а) по резистивной схеме. На управляющую сетку поступает сигнал с регулятора громкости R3. Необходимое смещение создается цепочкой R5 С4, включенной в катод лампы. Напряжение на экранирующую сетку подается через резистор R2, а резистор R4 является нагрузкой этого каскада. Второй каскад усиления собран также по обычной резистивной схеме на триодной части лампы Л1 (Л16). Его анодной нагрузкой служит сопротивление резистора R12. Так как резистор R14 в цепи катода конденсатором не заблокирован, то каскад охвачен отрицательной обратной связью по току. Цепочка R6C2 выполняет функции развязывающего фильтра между каскадами.
Между этими же каскадами включены и регуляторы тембра. Подъем частотной характеристики в области высоких частот звукового спектра осуществляется цепочкой С8R10С9. Происходит это следующим образом. Сопротивление цепочки R10C9 из-за большого сопротивления резистора R10 почти не зависит от частоты, поэтому с увеличением частоты (из-за уменьшения емкостного сопротивления С8) напряжение на участке "д" - "о" (R10C9), а следовательно, и напряжение верхних частот, подводимое к управляющей сетке триода Л1б, будут возрастать. Плавная регулировка частотной характеристики в области верхних частот производится переменным резистором R10. В верхнем положении движка на вход триода Л1б поступает преимущественно напряжение сигнала верхних частот. В нижнем положении уровень верхних частот срезается конденсатором С9, так как его сопротивление для этих частот мало.
В области низких частот регулировка усиления производится цепью R7R8R9С6С7. В нижнем положении движка переменного резистора R8 сопротивление верхнего плеча R7R8С6 для низших частот резко возрастает и с резистора R9 через резистор R11 на управляющую сетку лампы Л1б подается незначительная часть сигнала, снимаемого с первого каскада усиления. Это приводит к завалу низших частот. В верхнем положении движка резко возрастает сопротивление нижнего плеча (R8R9С7), напряжение сигнала низших частот на сетке триода Л1б увеличивается, а это вызывает подъем частотной характеристики в области низших частот. Плавное изменение частотной характеристики на низких частотах производится переменным резистором R8. Лампа Л2 работает в качестве фазоинвертера. Сигнал, подведенный через конденсатор СП к управляющей сетке левого триода, усиливается и через конденсатор С12 и антипаразитный резистор R20 подается на управляющую сетку лампы Л3, работающую в верхнем плече оконечного усилителя, собранного по двухтактной ультралинейной схеме. Одновременно с этим сигнал через делитель, образованный резистором R21 и установочным резистором R22, подводится к управляющей сетке правого триода. Положение движка резистора R22 подбирается таким, чтобы напряжение на управляющей сетке правого триода равнялось напряжению входного сигнала на сетке левого триода. Именно в этом случае с анода правого триода через конденсатор С13 и резистор R24 на управляющую сетку лампы второго плеча (Л4) оконечного каскада будет подаваться такое же по величине напряжение, что и на сетку лампы Л3, но сдвинутое по фазе на 180°, Такая схема, обеспечивая нормальную работу выходного каскада, обладает большим коэффициентом усиления и вносит очень небольшие искажения.
Так как экранирующие сетки ламп Л3, Л4 присоединены к отводам первичной обмотки выходного трансформатора, то в цепи этих сеток вводится отрицательная обратная связь Такой каскад при качественно выполненном выходном трансформаторе Tр1 (с малыми индуктивностями рассеяния) позволяет получать совершенно незначительные нелинейные искажения (менее 1%). Именно поэтому он и получил название "ультралинейный". Недостаток рассмотренного усилителя - меньшая чувствительность, чем v обычного двухтактного каскада.
Выпрямитель собран по общепринятой схеме. Для уменьшения уровня фона в цепь обмотки IV силового трансформатора Тр2, питающей накалы ламп Л1, Л2, включен симметрирующий переменный резистор R30.
Отрицательная обратная связь, напряжение которой снимается с части витков вторичной обмотки выходного трансформатора и через установочный резистор R25 подается в цепь катода левого триода Л2, значительно улучшает качественные параметры усилителя.
В усилителе использованы: переменный резистор R1-ВКУ-1а; переменные резиссторы R8, R10 - СП-1; установочные резисторы R22, R25, R30 - СПО-0,5, электролитические конденсаторы С2, С10, С16, С17 - К50-7.

Как уже говорилось, к качеству выходного трансформатора Тр1 предъявляются весьма высокие требования, поэтому намотку его катушек и сборку следует вести очень тщательно. Собирается он на сердечнике Ш28, толщина набора 40 мм. Первичная обмотка I наматывается проводом ПЭЛ 0,2 и имеет следующие данные: секции 1а 1г по 700 витков; 16, 1в по 500 витков. Расположение отдельных секций на каркасе трансформатора легко уяснить из рис. 2. Поскольку число витков секций 1б и Iв определяет выходную мощность и коэффициент нелинейных искажений, рекомендуется в этих секциях сделать дополнительные отводы от 400-х витков, используя которые, можно влиять на указанные выше параметры.
Вторичная обмотка II трансформатора намотана проводом ПЭЛ 0,8 (НК: в оригинале текста статьи марка провода не четко распозналась, предположительно диаметр провода обмотки может быть в пределах от 0,4 до 0,9 мм.) и содержит 120 витков. Размещается она в трех секциях. Две из них имеют по 30 витков, а третья - 60 с отводами через каждые 15 витков. Эти отводы позволяют использовать усилитель с самыми разнообразными акустическими системами, имеющими различные входные сопротивления.
Силовой трансформатор Тр2 выполнен на сердечнике УШ26, толщина набора 45 мм. Секции 1а содержат по 325 витков, а секции 1б по 50 витков провода ПЭЛ 0,47. В повышающей обмотке II - 840 витков провода ПЭЛ 0,25. В обмотках накала ламп III и IV - соответственно по 20 витков провода ПЭЛ 0,1 и ПЭЛ 0,44.
Дроссель фильтра Др1 собран на сердечнике из пластин Ш18, толщина набора 20 мм. Пластины дросселя собирают встык с зазором 0,12 мм, обмотку наматывают проводом ПЭЛ 0,17 до заполнения каркаса.
Практически в усилителе можно использовать заводские силовые трансформаторы от радиол "Люкс", "Люкс-2", "Дружба", выходные трансформаторы от радиол "Эстония-2", "Симфония", "Симфония-2" с сопротивлениями нагрузок, близкими к рекомендуемым, а также дроссели фильтров от радиол "Люкс", "Беларусь-62", "Ригонда" и других. Мощность на выходе при этом снижается незначительно (до 10%).
Конструктивное оформление усилителя может быть самым разнообразным и зависит от области его применения. Расположение деталей на верхней части шасси усилителя и выпрямителя приведено на рис. 3а, б. Усилитель можно смонтировать либо на печатной плате, либо с обычным навесным монтажом. Регуляторы громкости и тембра крепятся на лицевой стенке деревянного ящика, в котором располагаются усилитель, выпрямитель и контрольная динамическая головка. Регуляторы соединяются с усилителем экранированными проводниками. Гнезда для присоединения акустической системы, если она выполняется отдельно, устанавливаются на задней стенке ящика или на специальной панели.
Акустическая система, выполненная в виде отдельного агрегата, состоит из двух широкополосных 4ГД-1 и двух высокочастотных 1ГД-9 динамических головок, Первые расположены фронтально на одной общей отражательной доске, представляющей собой переднюю стенку футляра, вторые - на противоположных боковых стенках футляра. Размер акустического агрегата 510х310x250 мм. Динамические головки 4ГД-1 соединяются параллельно и синфазно, а 1ГД-9 - последовательно через конденсатор емкостью 4 мкФ. Можно изготовить и более современные агрегаты, которые достаточно подробно описываются в специальной литературе.
Налаживание усилителя каких-либо особенностей не имеет. После завершения монтажа надо тщательно проверить его с помощью омметра и убедиться в отсутствии короткого замыкания в цепи высокого напряжения и ошибок в монтаже. После этого в усилитель вставляют лампы и, подключив нагрузку, измеряют напряжение на выходе выпрямителя, которое должно лежать в пределах 260 - 280 В. Проверив наличие напряжений на всех электродах ламп, регуляторы громкости и тембра устанавливают в средние положения, к управляющей сетке лампы Л3 (6П14П) подключают параллельно соединенные ламповый или транзисторный вольтметр переменного тока и осциллограф, а на управляющую сетку левого (по схеме) триода лампы Л2 подают сигнал от звукового генератора частотой около 1000 Гц. Величина сигнала должна быть такой, чтобы на сетке лампы Л3 создавалось напряжение 5 В, а на осциллографе не наблюдалось каких-либо искажений синусоиды. Затем, не трогая регуляторов и не выключая усилитель, переносят щупы вольтметра и осциллографа на управляющую сетку лампы Л4; осторожно вращая ось установочного резистора R22, доводят напряжение на этой сетке также до 5 В.
Далее проверяют напряжение на сетке лампы Л3. Если оно немного изменилось, например, стало 4,5 В, то увеличивают сигнал от звукового генератора так, чтобы напряжение на сетке вновь стало равным 5 В, и снова вращают ось резистора R22 до тех пор, пока напряжение на сетке лампы Л4 не окажется равным 5 В. Такую регулировку проводят неоднократно до достижения на управляющих сетках ламп Л3, Л4 одинаковых напряжений, что укажет на правильную балансировку фазоинверсного каскада. Допустимыми считаются отклонения не более 50 - 70 мВ.
Следующий этап регулировки - получение минимального уровня напряжения фона. Для этого регуляторы громкости и тембра устанавливают в положения максимального усиления, замыкают входные гнезда усилителя (Гн1, Гн2), а параллельно динамическим головкам подключают вольтметр и определяют напряжение фона. Для снижения фона ось установочного резистора R30 нужно вращать до получения минимального показания вольтметра. Если минимальный фон получается в одном из крайних положений движка резистора или если остаточное напряжение фона превышает 5 - 7 мВ, необходимо сменить лампу Л1.
Добившись минимального фона, устанавливают номинальную чувствительность усилителя. Для этого на входные гнезда Гн1, Гн2 подают от звукового генератора сигнал частотой 1000 Гц, напряжением 200 мВ и вращают ось резистора R25, задающего величину отрицательной обратной связи, до тех пор, пока напряжение на выходе усилителя при подключенных динамических головках не будет соответствовать номинальной выходной мощности. Для агрегата, состоящего из двух головок 4ГД-1 и двух 1ГД-9, это напряжение составляет 4,2 В. Место подключения агрегата к вторичной обмотке выходного трансформатора подбирают по наибольшему напряжению на нагрузке.
Регулировку заканчивают снятием частотной характеристики усилителя при крайних положениях регуляторов тембра.
Скачать листовку в формате Word:
Комментарии