
Радиола "Эстония" выпускалась Таллинским заводом Пунане-РЭТ с 1956 года
Расположение ламп и деталей на шасси радиолы "Эстония-55"
1 - электролитические конденсаторы; 2 - ФПЧ на 465 кГц; 3 - ФПЧ на 8,4 МГц; 4 - конденсаторы переменной емкости; 5 - силовой трансформатор; 6 - селеновые столбики; 7 - гнездо для питания магнитофонной приставки.
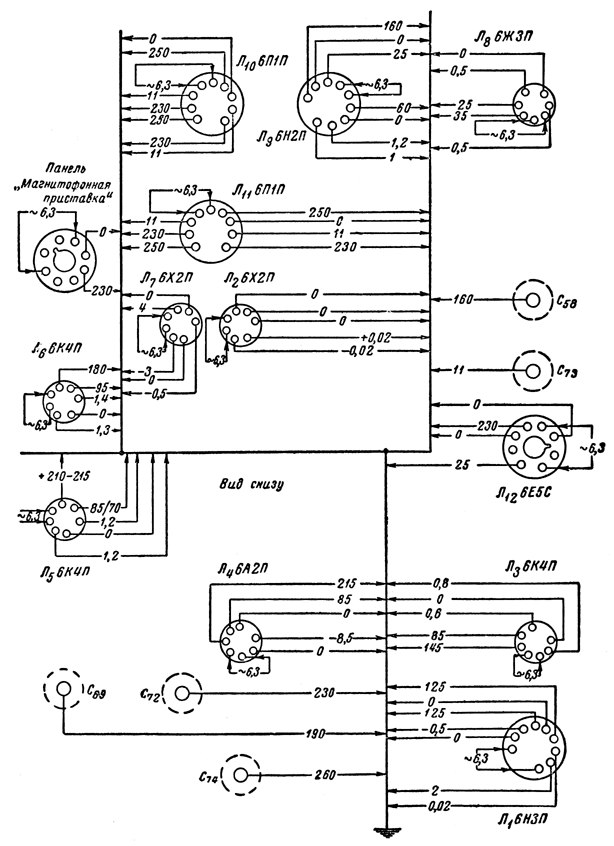
Схема проверки напряжений радиолы "Эстония-55"

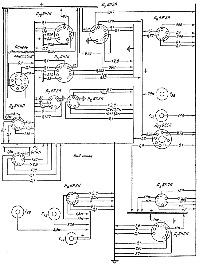
Схема проверки сопротивлений радиолы "Эстония-55"

Литература:
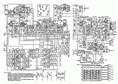
- Принципиальная схема радиолы "Эстония-55" (gif)
- Принципиальная схема радиолы "Эстония-55" (DjVu) - часть 1, часть 2
- Описание и схема радиолы "Эстония-55" в справочнике по радиовещательным приемникам.
- Описание и схема модели в Радио №7 1956 г.
- Инструкция по эксплуатации
Комментарии